
Figure C.8—Demand response: cancel
Table C.10—POX example: Demand response: cancel
Step | Description |
1 | (Same as Demand Response: General) |
2 | (Same as Demand Response: General) |
3 | (Same as Demand Response: General) |
4 | (Same as Demand Response: General) |
5 | (Same as Demand Response: General) |
6 | (Same as Demand Response: General) |
7 | (Same as Demand Response: General) |
8 | (Same as Demand Response: General) |
9 | (Same as Demand Response: General) |
10 | (Same as Demand Response: General) |
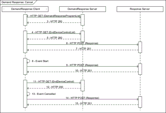
11 | Client GETs a specific EndDeviceControl from the DRLC server to check on the current status of the event it’s executing. This should happen on a periodic basis to check if the control is cancelled. Client sends the following request: GET /drp/1/edc/3 HTTP/1.1 Host: {hostname} Accept: application/sep+xml |
12 | DemandResponse server indicates the event is cancelled: HTTP/1.1 200 OK Content-Type: application/sep+xml Content-Length: {contentLength} <EndDeviceControl href="/drp/1/edc" replyTo="{hostname}/rsp" responseRequired="01" subscribable="0" xmlns="urn:ieee:std:2030.5:ns"> <mRID>CAFEFEED</mRID> <description>Emergency One Hour Coffee Brew</description> <creationTime>1234556</creationTime> <EventStatus> <currentStatus>2</currentStatus> <dateTime>1234960</dateTime> <potentiallySuperseded>false</potentiallySuperseded> <reason>Caffeine Overload</reason> </EventStatus> <interval> <duration>360</duration> <start>1234900</start> </interval> <randomizeDuration>60</randomizeDuration> <randomizeStart>60</randomizeStart> <deviceCategory>0008</deviceCategory> <drProgramMandatory>true</drProgramMandatory> <loadShiftForward>true</loadShiftForward> <SetPoint> <heatingSetpoint>10000</heatingSetpoint> </SetPoint> </EndDeviceControl> |
13 | Client cancels the event. |
14 | Client responds with the specific instance of the EndDeviceControl with an updated EventStatus of “Canceled”. Client sends the following request: POST /rsp HTTP/1.1 Host: {hostname} Content-Type: application/sep+xml Content-Length: {contentLength} <DrResponse xmlns="urn:ieee:std:2030.5:ns"> <createdDateTime>1235100</createdDateTime> <endDeviceLFDI>C0FFEE00</endDeviceLFDI> <status>6</status> <subject>CAFEFEED</subject> </DrResponse> |
15 | Response server replies with Status 201 created: HTTP/1.1 201 Created |