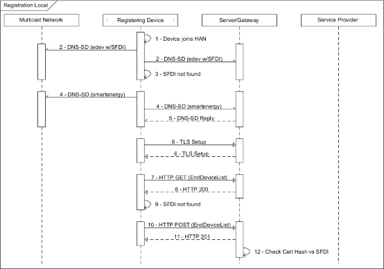
The flow diagram shown in Figure C.2 describes client device local registration to the customer HAN. Note that these are application layer details only, agnostic to the various layer 2 network joining techniques used by various PHY/MAC.

Figure C.2—Registration local
Table C.3—POX example: Registration local
Step | Description |
1 | Client device joins the HAN (layer 2). |
2 | Client issues DNS-SD request to locate its EndDevice (keyed by its SFDI). |
3 | Client does not find a desired SFDI response. |
4 | Client issues DNS-SD request to locate any “smartenergy” server. |
5 | A Server or multiple servers provides DNS-SD responses. If no reply is found, then no “smartenergy” servers are present on the network. |
6 | For each reply received the client performs TLS and client authentication and executes the following steps. Note that client certificate is sent in the clear and thus SFDI can be determined. Client and server now have an encrypted connection. Each has determined it is talking to an authenticated IEEE 2030.5 device, but have not confirmed they are talking to the correct specific IEEE 2030.5 device. |
7 | Client GETs the EndDeviceList from Server as returned in DNS-SD Discovery. Client sends the following request: GET /edev HTTP/1.1 Host: {hostname} Accept: application/sep+xml |
8 | Server responds with the EndDeviceList resource. Server sends the following response: HTTP/1.1 200 OK Content-Type: application/sep+xml Content-Length: {contentLength} <EndDeviceList all="1" href="/edev" results="1" subscribable="0" xmlns="urn:ieee:std:2030.5:ns"> <EndDevice href="/edev/3" subscribable="0"> <ConfigurationLink href="/edev/3/cfg"/> <DeviceInformationLink href="/edev/3/di"/> <DeviceStatusLink href="/edev/3/ds"/> <FileStatusLink href="/edev/3/fs"/> <PowerStatusLink href="/edev/3/ps"/> <sFDI>987654321005</sFDI> <changedTime>1379905200</changedTime> <FunctionSetAssignmentsListLink all="3" href="/edev/3/fsal"/> <RegistrationLink href="/edev/3/reg"/> <SubscriptionListLink all="0" href="/edev/3/subl"/> </EndDevice> </EndDeviceList> |
9 | Client does not find its SFDI in any of the EndDevices in the EndDeviceList. |
10 | Client does a POST to EndDeviceList to add its EndDevice to the server. Client sends the following request: POST /edev HTTP/1.1 Host: {hostname} Content-Type: application/sep+xml Content-Length: {contentLength} <EndDevice xmlns="urn:ieee:std:2030.5:ns"> <sFDI>789654321005</sFDI> <changedTime>1379905200</changedTime> </EndDevice> |
11 | Server indicates the EndDevice record was created with the following: If a new EndDevice entry is created, the server would respond with the following where Location indicates the path to the newly created EndDevice resource: HTTP/1.1 201 Created Location: /edev/4 |
12 | Server verifies the client’s identity because the client certificate hashes to the client SFDI. |